高级检索

煅烧温度对Cu/ZSM5催化剂催化活性的影响

Effect of calcination temperature on catalytic activity of Cu/ZSM5

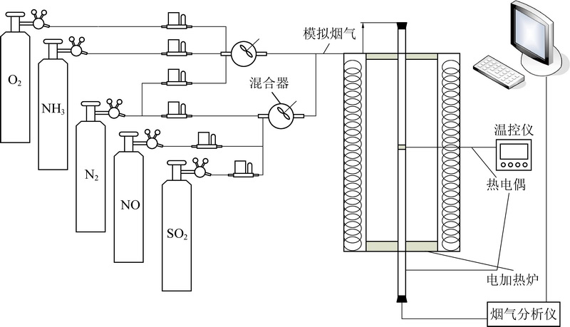
  • 摘要: 为了研究煅烧温度对分子筛催化剂催化效率的影响,以浸渍法制备了负载型铜基ZSM分子筛催化剂,考察煅烧温度对催化剂NO选择性催化还原活性的影响。利用X射线衍射(XRD)、场发射扫描电镜(SEM)、氮气物理吸附等表征手段研究了煅烧温度对Cu/ZSM5催化剂的催化活性影响机理。结果表明:500 ℃煅烧所得催化剂的选择性催化还原(SCR)活性最佳,在180~300 ℃取得95%以上的脱硝效率;煅烧温度为500 ℃时,催化剂具有最大的比表面积299 m2/g,以及发达的孔隙结构,当煅烧温度为600或700 ℃时,由于催化剂表面出现烧结现象,比表面积减少至125 m2/g以下,不利于催化反应的进行。研究表明:Cu/ZSM5(500)催化剂具有良好的抗硫性,210 ℃时,O2体积分数300×10-6下催化剂的脱硝效率能达到89%以上,并且催化剂在270 ℃,SO2体积分数400×10-6下连续运行180 h,其脱硝效率依然保持在88%以上。

     

    Abstract: In order to study the effect of calcination temperature on catalytic efficiency of zeolite catalyst, the ZSM5 zeolite supported copper catalysts were prepared by the impregnation method via different calcination temperatures. And the catalytic activities of these catalysts were tested by the NO selective catalytic reduction reaction. The catalysts were characterized by various techniques, including X-ray diffraction (XRD), scanning election microscopy (SEM) and N2 physisorption experiments. The results showed that the catalysts calcined at 500 ℃ exhibited the best selective catalytic reduction (SCR) activities, and the NOx conversion reaches above 95% between 180 ℃ and 300 ℃. While the catalysts calcined at 600 ℃ or 700 ℃ showed poor SCR activities. The catalysts calcined at 500 ℃ had the largest specific surface areas 299 m2/g and flourishing pore structure. When the calcination temperatures were beyond to 600 or 700 ℃, the catalysts became sintered and its specific surface areas reduced, which were not conducive to catalytic reaction. At the same time, the research shows that the Cu/ZSM5(500) catalyst has good sulfur dioxide resistance. At 210 ℃,the denitration efficiency of the catalyst can reach more than 89% under the volume fraction of 300×10-6 sulfur dioxide, while the catalyst is continuously operated for 180 hours at 270 °C and a volume fraction of 400×10-6 sulfur dioxide, its denitration efficiency still remains above 88%.

     

/

返回文章
返回